2012年環評師《案例分析》考試試題及答案交流
環球網校(www.edu24ol.com)消息,2012年環境影響評價工程師考試將于5月26日、27日舉行,環球網校衷心的祝愿考生順利通過2012年環境影響評價工程師考試。同時,網校將緊密關注此次考試,并及時整理更新發布2012年環境影響評價工程師《環境影響評價案例分析》考試試題,也歡迎考生網友考后積極參與2012年環境影響評價工程師考試試題及答案交流!
環球網校重獎征集2012年環境影響評價工程師試題,歡迎考生考后將試題反饋給網校,網校將在適當時候就2012年環境影響評價工程師考試試題作出點評!征集郵箱:edu24ol@163.com
第一題
某汽車制造集團公司擬在A市工業園區內新建年產10萬輛乘用車整車制造項目。建設內容包括沖壓、焊接、涂裝、總裝、發動機(含機加工、裝配)五大生產車間和公用工程及輔助設施,項目建設期為兩年。
涂裝車間前處理生產線生產工藝為:工件→脫脂槽→水洗槽1→磷化槽→水洗槽2→水洗槽3。脫脂劑主要成分為碳酸鈉:磷化劑為鋅鎳系磷化劑。脫脂槽配置油水分離裝置,磷化槽有沉渣產生。各槽定期清洗或更換槽液。
面漆生產線生產工藝為:噴漆→晾干→烘干。面漆為溶劑漆,烘干以天然氣做燃料。晾干工序的晾干室工藝廢氣產生量為20000m3/d初始有機物濃度200mg/m3。
根據生產廢水特性,涂裝車間設廢水預處理站。各車間生產廢水和廠區生活污水一并送全場綜合廢水處理站處理。處理后的廢水再經工業園區污水處理廠處理達標后排入甲河。
擬建廠址位于A市工業園區西北部,占地面積64hm2。該地區年平均風速1.85m/s,主動風向為西北風。廠址西北方向距離商住區約5Km。
工業園區按規劃進行基礎設施建設,市政污水管網已建成,污水處理廠正在建設中,一年后投入運行。
該項目大氣評價等級為二級。
問題:
1、給出擬建工程環境空氣現狀檢測方案的主要內容。
2、指出前處理生產線的廢水污染源和廢水主要污染因子。
3、計算面漆生產線晾干室活性炭再生廢氣焚燒有機物排放量和晾干室有機物去除率。
4、判斷工業廢水是否可送工業園區污水處理廠進行處理,應從哪些方面分析?
同時,環球網校環境影響評價工程師考試論壇將為您提供試題及答案互動交流平臺,供您與各位好友一起交流2012年環境影響評價工程師考試!環球網校再次預祝大家順利通過環境影響評價工程師考試試題!
查分方式:2012年環境影響評價工程師考試成績將會在考后兩個月后公布(7月中旬至8月),請大家隨時關注環球網校環境影響評價工程師考試頻道!
2012年環境影響評價工程師考試成績查詢時間短信提醒:www.edu24ol.com/message/index.asp?id=1054
及時獲取2012年環境影響評價工程師考試試題答案、環境影響評價工程師試題解析等信息,請關注環球網校環境影響評價工程師考試頻道!
最后,環球網校衷心的祝愿考生朋友順利通過環境影響評價工程師考試,實現自己的夢想!
熱點專題:2012年環境影響評價工程師考試真題分享、答案討論、考友交流!
環球網校(www.edu24ol.com)消息,2012年環境影響評價工程師考試將于5月26日、27日舉行,環球網校衷心的祝愿考生順利通過2012年環境影響評價工程師考試。同時,網校將緊密關注此次考試,并及時整理更新發布2012年環境影響評價工程師《環境影響評價案例分析》考試試題,也歡迎考生網友考后積極參與2012年環境影響評價工程師考試試題及答案交流!
環球網校重獎征集2012年環境影響評價工程師試題,歡迎考生考后將試題反饋給網校,網校將在適當時候就2012年環境影響評價工程師考試試題作出點評!征集郵箱:edu24ol@163.com
第二題
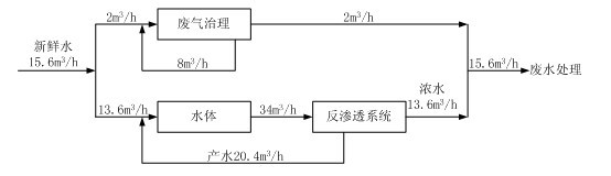
某公司擬在工業園區建設電解銅箔的項目。設計生產能力為8.0×103t/a。電解銅箔生產原料為高純銅,生產工序包括硫酸溶銅 、電解生箔、表面處理、裁剪收卷。其中表面處理工序工藝流程見圖2-1.表面處理工序粗化固化工段水平衡見圖2-2。工業園區建筑物高10m-20m。

圖2-1表面處理工序工藝流程圖

圖2-2粗化固化工段水平衡圖
粗化固化工段廢氣經堿液噴淋洗滌后通過位于車間頂部的排氣筒排放,排氣筒距地面高15m。
擬將表面處理工序產生的反滲透濃水和粗化固化工段廢氣治理廢水,以及離子交換樹脂再生產生的廢水混合后處理。定期更換的粗化固化槽液、灰化槽液和鈍化槽液委外處理。
問題:
1、指出本項目各種廢水混合處理存在的問題,提出調整建議。
2、計算表面處理工序粗化固化工段水的重復利用率。
3、評價粗化固化工地廢氣排放,應調查哪些信息。
4、指出表面處理工序會產生哪些危險廢物。
同時,環球網校環境影響評價工程師考試論壇將為您提供試題及答案互動交流平臺,供您與各位好友一起交流2012年環境影響評價工程師考試!環球網校再次預祝大家順利通過環境影響評價工程師考試試題!
查分方式:2012年環境影響評價工程師考試成績將會在考后兩個月后公布(7月中旬至8月),請大家隨時關注環球網校環境影響評價工程師考試頻道!
2012年環境影響評價工程師考試成績查詢時間短信提醒:www.edu24ol.com/message/index.asp?id=1054
及時獲取2012年環境影響評價工程師考試試題答案、環境影響評價工程師試題解析等信息,請關注環球網校環境影響評價工程師考試頻道!
最后,環球網校衷心的祝愿考生朋友順利通過環境影響評價工程師考試,實現自己的夢想!
熱點專題:2012年環境影響評價工程師考試真題分享、答案討論、考友交流!
環球網校(www.edu24ol.com)消息,2012年環境影響評價工程師考試將于5月26日、27日舉行,環球網校衷心的祝愿考生順利通過2012年環境影響評價工程師考試。同時,網校將緊密關注此次考試,并及時整理更新發布2012年環境影響評價工程師《環境影響評價案例分析》考試試題,也歡迎考生網友考后積極參與2012年環境影響評價工程師考試試題及答案交流!
環球網校重獎征集2012年環境影響評價工程師試題,歡迎考生考后將試題反饋給網校,網校將在適當時候就2012年環境影響評價工程師考試試題作出點評!征集郵箱:edu24ol@163.com
第三題
某鉛酸蓄電池企業擬對現有兩條生產能力均為25萬千伏安時/年的生產線(生產工藝流程見圖3-1)實施改擴建工程。
現有工程生產工藝廢水經混凝沉淀處理達標后排入城市污水處理廠,地面沖洗水、職工浴室和洗衣房排水等直接排入城市污水處理廠。采用“旋風+水噴淋”或布袋除塵處理含鉛廢氣,采用堿液噴淋洗滌處理硫酸霧。制板柵工段的鉛污染物排放濃度監測結果見表3-1.
表3-1現有工程生產線制板柵工段含鉛廢氣監測結果
|
工段 |
風量(m3/h) |
初始濃度(mg/m3) |
排放濃度(mg/m3) |
排氣筒 |
|
制板柵 |
4.0×104 |
4.26 |
0.34 |
h=15m |
改擴建方案為:保留一條生產線。拆除另一條生產線中的熔鉛、制粉、制鉛膏、制板柵、涂板、化成、切片等前端工序。將其配組總裝工序生產能力擴大為50萬千伏安時/年。

圖3-1生產工藝流程圖
注:《大氣污染物綜合排放標準》(GB16297-1996)鉛排放濃度限值0.7mg/m3。排氣筒高度15m時排放速率限值0.004kg/h,《工業爐窯大氣污染物排放標準》(GB9078-1996)鉛排放濃度限值0.10mg/m3。
問題:
1、分析現有工程存在的主要環境保護問題。
2、說明工程分析中應關注的重點。
3、指出生產工藝流程圖中應關注的重點。
4、通過計算,評價保留的生產線制板柵工程鉛污染物排放達標情況,確定技改后制板柵工段鉛塵的最小去除率。
同時,環球網校環境影響評價工程師考試論壇將為您提供試題及答案互動交流平臺,供您與各位好友一起交流2012年環境影響評價工程師考試!環球網校再次預祝大家順利通過環境影響評價工程師考試試題!
查分方式:2012年環境影響評價工程師考試成績將會在考后兩個月后公布(7月中旬至8月),請大家隨時關注環球網校環境影響評價工程師考試頻道!
2012年環境影響評價工程師考試成績查詢時間短信提醒:www.edu24ol.com/message/index.asp?id=1054
及時獲取2012年環境影響評價工程師考試試題答案、環境影響評價工程師試題解析等信息,請關注環球網校環境影響評價工程師考試頻道!
最后,環球網校衷心的祝愿考生朋友順利通過環境影響評價工程師考試,實現自己的夢想!
熱點專題:2012年環境影響評價工程師考試真題分享、答案討論、考友交流!
環球網校(www.edu24ol.com)消息,2012年環境影響評價工程師考試將于5月26日、27日舉行,環球網校衷心的祝愿考生順利通過2012年環境影響評價工程師考試。同時,網校將緊密關注此次考試,并及時整理更新發布2012年環境影響評價工程師《環境影響評價案例分析》考試試題,也歡迎考生網友考后積極參與2012年環境影響評價工程師考試試題及答案交流!
環球網校重獎征集2012年環境影響評價工程師試題,歡迎考生考后將試題反饋給網校,網校將在適當時候就2012年環境影響評價工程師考試試題作出點評!征集郵箱:edu24ol@163.com
第四題
某擬建銅礦主要礦物成分為黃鐵礦、黃銅礦。該礦山所在區域為低山丘陵,年平均降雨量1800mm,且年內分配不均。礦山所在區域賦存地下水分為第四系松散孔隙水和基巖裂隙水兩大類,前者賦存于溝谷兩側的殘坡積層和沖洪積層中,地下水水量貧乏,與露天采場礦坑涌水關系不大;后者主要賦存與礦區初露最廣的千枚巖地層中,與露天采場礦坑涌水關系密切。
擬定的礦山開發方案如下:
1、采用露天開采方式,開采規模5000t/d。
2、露天采場采坑最終占地面積為50.3hm2,坑底標高-192m。采坑廢石和礦石均采用汽車運輸方式分別送往廢石場和選礦廠。采坑廢水通過管道送往廢石場廢水調節庫。
3、選礦廠設粗碎站、破碎車間、磨浮車間、脫水車間和尾礦輸送系統等設施。礦石經破碎、球磨和浮選加工后得銅精礦、硫精礦產品,產生的尾礦以尾礦漿(固體濃度25%)的形式,通過沿地表鋪設的壓力管道輸送至3km外的尾礦庫,尾礦漿輸送環節可能發生管道破裂尾礦漿泄漏事故。
4、廢石場位于露天采場北側的溝谷,占地面積125.9hm2,總庫容1400×104m3,設攔擋壩、廢水調節庫(位于攔擋壩下游)和廢水處理站等設施。廢水處理達標后排入附近地表水體。
5、尾礦庫位于露天采場西北面1.6km處的溝谷占地面積99hm2,總庫容3131×104m3。尾礦漿在尾礦庫澄清,尾礦庫溢流清水優先經回水泵站回用于選礦廠,剩余部分經處理達標后外派。
問題:
1、指出影響采坑廢水產生量的主要因素,并提出減少產生量的具體措施。
2、給出廢石場廢水的主要污染物和可行的廢水處理方案。
3、針對尾礦庫輸送環節可能的泄漏事故,提出相應的防范措施。
4、給出廢石場(含廢水調節庫)地下水污染監控監測點布設要求。
同時,環球網校環境影響評價工程師考試論壇將為您提供試題及答案互動交流平臺,供您與各位好友一起交流2012年環境影響評價工程師考試!環球網校再次預祝大家順利通過環境影響評價工程師考試試題!
查分方式:2012年環境影響評價工程師考試成績將會在考后兩個月后公布(7月中旬至8月),請大家隨時關注環球網校環境影響評價工程師考試頻道!
2012年環境影響評價工程師考試成績查詢時間短信提醒:www.edu24ol.com/message/index.asp?id=1054
及時獲取2012年環境影響評價工程師考試試題答案、環境影響評價工程師試題解析等信息,請關注環球網校環境影響評價工程師考試頻道!
最后,環球網校衷心的祝愿考生朋友順利通過環境影響評價工程師考試,實現自己的夢想!
熱點專題:2012年環境影響評價工程師考試真題分享、答案討論、考友交流!
環球網校(www.edu24ol.com)消息,2012年環境影響評價工程師考試將于5月26日、27日舉行,環球網校衷心的祝愿考生順利通過2012年環境影響評價工程師考試。同時,網校將緊密關注此次考試,并及時整理更新發布2012年環境影響評價工程師《環境影響評價案例分析》考試試題,也歡迎考生網友考后積極參與2012年環境影響評價工程師考試試題及答案交流!
環球網校重獎征集2012年環境影響評價工程師試題,歡迎考生考后將試題反饋給網校,網校將在適當時候就2012年環境影響評價工程師考試試題作出點評!征集郵箱:edu24ol@163.com
第五題
某地擬對現有一條三級公路進行改擴建。現有公路全長82.0km。所在地區為丘陵山區,森林覆蓋率約40%,沿線分布有旱地、人工林、灌木林、草地和其他用地。公路沿線兩側200m范圍內有A鎮、10個村莊和2所小學(B小學和C小學)。A鎮現有房屋結構為平房,沿公路分布在公路兩側300m長度的范圍內。房屋距公路紅線10.0m-20.0m不等;B小學位于公路一側,有兩排4棟與公路平行的平房教室,臨路第一排教室與公路之間無阻擋物,距公路紅線45.0m,受現有公路交通噪聲影響。公路沿途有1座中型橋和5座小型橋,中型橋跨越X河,橋址下游1.0km處有魚類自然保護區。
改擴建工程擬將現有公路改擴建為一級公路。基本沿現有公路單側或雙側拓寬,局部改移路段累計長約8.2km。改擴建后公路全場78.0km。路基平均高度0.5m。其中,考慮到城鎮化發展的需要,改擴建公路不再穿行A鎮,改從A鎮外側繞行。在途徑B小學路段,為不占用基本農田,公路向小學一側拓寬,路基平均高度0.3m;擬在跨X河中型橋原址上游800m處新建一座跨越X河的中型橋,替代現有跨河橋。
問題:
1、給出B小學聲環境現狀檢測要點。
2、為評價擴建工程對A鎮聲環境的影響,需要調查哪些基本內容?
3、為了解公路沿線植物群落的類型和物種構成,哪些植被需要進行樣方調查?
4、跨越X河的新的中型橋梁設計應采取哪些環保工程措施。
同時,環球網校環境影響評價工程師考試論壇將為您提供試題及答案互動交流平臺,供您與各位好友一起交流2012年環境影響評價工程師考試!環球網校再次預祝大家順利通過環境影響評價工程師考試試題!
查分方式:2012年環境影響評價工程師考試成績將會在考后兩個月后公布(7月中旬至8月),請大家隨時關注環球網校環境影響評價工程師考試頻道!
2012年環境影響評價工程師考試成績查詢時間短信提醒:www.edu24ol.com/message/index.asp?id=1054
及時獲取2012年環境影響評價工程師考試試題答案、環境影響評價工程師試題解析等信息,請關注環球網校環境影響評價工程師考試頻道!
最后,環球網校衷心的祝愿考生朋友順利通過環境影響評價工程師考試,實現自己的夢想!
熱點專題:2012年環境影響評價工程師考試真題分享、答案討論、考友交流!
環球網校(www.edu24ol.com)消息,2012年環境影響評價工程師考試將于5月26日、27日舉行,環球網校衷心的祝愿考生順利通過2012年環境影響評價工程師考試。同時,網校將緊密關注此次考試,并及時整理更新發布2012年環境影響評價工程師《環境影響評價案例分析》考試試題,也歡迎考生網友考后積極參與2012年環境影響評價工程師考試試題及答案交流!
環球網校重獎征集2012年環境影響評價工程師試題,歡迎考生考后將試題反饋給網校,網校將在適當時候就2012年環境影響評價工程師考試試題作出點評!征集郵箱:edu24ol@163.com
第六題
某市擬在清水河一級支流A河新建水庫工程。水庫主要功能為城市供水,農業灌溉。主要建設內容包括大壩、城市供水取水工程、灌溉飲水渠首工程,配套建設灌溉飲水主干渠等。
A河擬建水庫壩址處多年平均徑流量為0.6×108m3,設計水庫興利庫容為0.9×108m3,壩高40m,回水長度12km,為年調節水庫;水庫淹沒耕地12hm2,需移民170人。庫周及上游地區土地利用類型主要為天然次生林、耕地,分布有自然村落,無城鎮和工礦企業。
A河在擬建壩址下游12km處匯入清水河干流,清水河A河匯入口下游斷面多年評價徑流量為1.8×108m3。
擬建灌溉飲水主干渠長約8km,向B灌區供水,B灌區灌溉面積0.7×104hm2,灌溉回歸水經排水渠于壩下6km處匯入A河。
擬建水庫的城市供水范圍為城市新區生活和工業用水,該新區位于A河擬建壩址下游10km,現有居民2萬人,遠期規劃人口規模10萬人,工業以制糖、造紙為主。該新區生活污水和工業廢水經處理達標后排入清水河干流。清水河干流A河匯入口以上河段水質現狀為V類,A河匯入口一下河段水質為IV類。
(灌溉用水按500 m3/畝?a、城市供水按300L/人?d測算。)
問題:
1、給出本工程現狀調查應包括的區域范圍。
2、指出本工程對下游河流的主要環境影響,說明理由。
3、為確定本工程大壩下游河流最小需求量,需要分析哪些環境用水需求?
4、本工程實施后能付滿足各方面用水需求?說明理由。
同時,環球網校環境影響評價工程師考試論壇將為您提供試題及答案互動交流平臺,供您與各位好友一起交流2012年環境影響評價工程師考試!環球網校再次預祝大家順利通過環境影響評價工程師考試試題!
查分方式:2012年環境影響評價工程師考試成績將會在考后兩個月后公布(7月中旬至8月),請大家隨時關注環球網校環境影響評價工程師考試頻道!
2012年環境影響評價工程師考試成績查詢時間短信提醒:www.edu24ol.com/message/index.asp?id=1054
及時獲取2012年環境影響評價工程師考試試題答案、環境影響評價工程師試題解析等信息,請關注環球網校環境影響評價工程師考試頻道!
最后,環球網校衷心的祝愿考生朋友順利通過環境影響評價工程師考試,實現自己的夢想!
熱點專題:2012年環境影響評價工程師考試真題分享、答案討論、考友交流!
環球網校(www.edu24ol.com)消息,2012年環境影響評價工程師考試將于5月26日、27日舉行,環球網校衷心的祝愿考生順利通過2012年環境影響評價工程師考試。同時,網校將緊密關注此次考試,并及時整理更新發布2012年環境影響評價工程師《環境影響評價案例分析》考試試題,也歡迎考生網友考后積極參與2012年環境影響評價工程師考試試題及答案交流!
環球網校重獎征集2012年環境影響評價工程師試題,歡迎考生考后將試題反饋給網校,網校將在適當時候就2012年環境影響評價工程師考試試題作出點評!征集郵箱:edu24ol@163.com
第七題
某平原城市擬新建一座生活垃圾衛生填埋場,設計庫容83×104m3。填埋體呈棱臺形,填埋區占地10hm2,挖深2m,堆體高度13m。按日填埋生活垃圾300t計算,填埋場服務年限為10年。
主體工程建設內容包括:填埋區截流和雨污分流系統、防滲系統、地下水倒排系統、滲濾液倒排系統、滲濾液處理系統、填埋氣倒排系統等。工程建設周期13個月。工程設計的滲濾液處理方案為:垃圾填埋氣由導氣管收集,經高出垃圾填埋面1m的50座導氣石籠排放。垃圾填埋氣成分主要為CH4、CO2、O2、N2、H2、NH3、H2S,預計封場后第1年產氣氣量最大。
擬選場址位于城市西南側5km處,廠址及周邊的土地類型主要為一般農田;廠址所在區域主導風向為西北風,多年平均風速為2.2m/s,場址地下水主要為第四系孔隙潛水,水位埋深為2.6m,地下水由南向北排泄,下伏白堊系巖層為隔水層。填埋區天然基礎層厚度為6m,飽和滲透系數為1.45×10-6cm/s。
工程配套新建5km垃圾運輸道路。運輸道路兩側200m范圍內分布有3個村莊。工程服務期總覆土量為13×104m3。由新建取土場提供,取土場占地為灌木林地。
問題:
1、指出擬建工程運行期存在哪些主要環境問題。
2、指出影響滲濾液產生量的主要因素。
3、指出本工程滲濾液處理方案存在的問題。
4、篩選大氣環境影響評價的兩項主要特征因子,給出采用估算模式時應輸入的參數。
5、指出填埋區滲濾液可能污染地下水的幾種情形。
同時,環球網校環境影響評價工程師考試論壇將為您提供試題及答案互動交流平臺,供您與各位好友一起交流2012年環境影響評價工程師考試!環球網校再次預祝大家順利通過環境影響評價工程師考試試題!
查分方式:2012年環境影響評價工程師考試成績將會在考后兩個月后公布(7月中旬至8月),請大家隨時關注環球網校環境影響評價工程師考試頻道!
2012年環境影響評價工程師考試成績查詢時間短信提醒:www.edu24ol.com/message/index.asp?id=1054
及時獲取2012年環境影響評價工程師考試試題答案、環境影響評價工程師試題解析等信息,請關注環球網校環境影響評價工程師考試頻道!
最后,環球網校衷心的祝愿考生朋友順利通過環境影響評價工程師考試,實現自己的夢想!
熱點專題:2012年環境影響評價工程師考試真題分享、答案討論、考友交流!
環球網校(www.edu24ol.com)消息,2012年環境影響評價工程師考試將于5月26日、27日舉行,環球網校衷心的祝愿考生順利通過2012年環境影響評價工程師考試。同時,網校將緊密關注此次考試,并及時整理更新發布2012年環境影響評價工程師《環境影響評價案例分析》考試試題,也歡迎考生網友考后積極參與2012年環境影響評價工程師考試試題及答案交流!
環球網校重獎征集2012年環境影響評價工程師試題,歡迎考生考后將試題反饋給網校,網校將在適當時候就2012年環境影響評價工程師考試試題作出點評!征集郵箱:edu24ol@163.com
第八題
某井工煤礦于2011年10月經批準投入試生產。試生產期間主體工程運行穩定,環保設施運行正常,擬開展竣工環境保護驗收工作。項目環境影響報告書于2008年8月獲得批復,批復的礦井建設規模為3.00Mt/a,配套建設同等規模選煤廠:主要建設內容包括:主體工程、輔助工程、儲裝運工程和公用工程。場地平面圖布置有礦井工業場地、排矸場、進礦道路、排矸場道路等四部分組成。工業場地(含道路)占地40.0hm2。礦井井田面積1800hm2。礦井開采采區接替順序為“一采區→二采區→三采區”,首采區為一采區,服務年限為10年。
環評批復的主要環保措施包括:3臺20t/h鍋爐配套煙氣除塵脫硫系統,除塵效率95%,脫硫效率60%;地埋式生活污水處理站,處理規模為600m3/d,采用二級生化處理工藝;排矸場,庫容45.0×104m3,配套建設攔擋壩、截排水設施:對收開采沉陷影響的地面保護對象留設保護煤柱。
竣工環境保護驗收調查單位初步調查獲知:工程建設未發生重大變動,并按環保報告書與批復要求對受開采沉陷影響的地面保護對象留設了保護煤柱。試生產期間礦井與選煤廠產能達到2.20Mt/a,生活污水和礦井水處理量分別達到480m3/d、8000m3/d,3臺20t/h鍋爐煙氣除塵脫硫設施建成投入運行,排矸場攔擋壩、截排水工程已建成。調查發現,2010年8月批準建設的西氣東輸管線穿越井田三采區。
環評批復后,與本項目有關的新頒布或修訂并已實施的環境質量標準、污染物排放標準有《聲環境質量標準》(GB3096-2008)、《工業企業廠界噪聲排放標準》(GB12348-2008)。
問題:
1、指出竣工環境保護驗收調查工作中,還需補充哪些工程調查內容。
2、確定本項目竣工環境保護驗收的生態調查范圍。
3、在本項目聲環境驗收調查中,應如何執行驗收標準。
4、指出生態環境保護措施落實情況調查還需補充哪些工作。
5、判讀試生產運行工況是否滿足驗收工況要求,并說明理由。
同時,環球網校環境影響評價工程師考試論壇將為您提供試題及答案互動交流平臺,供您與各位好友一起交流2012年環境影響評價工程師考試!環球網校再次預祝大家順利通過環境影響評價工程師考試試題!
查分方式:2012年環境影響評價工程師考試成績將會在考后兩個月后公布(7月中旬至8月),請大家隨時關注環球網校環境影響評價工程師考試頻道!
2012年環境影響評價工程師考試成績查詢時間短信提醒:www.edu24ol.com/message/index.asp?id=1054
及時獲取2012年環境影響評價工程師考試試題答案、環境影響評價工程師試題解析等信息,請關注環球網校環境影響評價工程師考試頻道!
最后,環球網校衷心的祝愿考生朋友順利通過環境影響評價工程師考試,實現自己的夢想!
熱點專題:2012年環境影響評價工程師考試真題分享、答案討論、考友交流!
最新資訊
- 環境影響評價工程師歷年真題及答案解析(2020年-2025年)2025-07-06
- 環評師考試題庫:2025年環境影響評價工程師真題及答案解析(4科目),附歷年真題2025-07-04
- 8題全!2025年環評師考試案例分析真題及解析已更新!2025-07-04
- 【真題發布】2025年環境影響評價師《環境影響評價案例分析》真題與答案2025-07-04
- 不定項選擇題真題已更新!2025年環評師技術方法真題及答案解析2025-06-20
- 2025年環評師技術方法真題及答案解析-單項選擇題部分已更新!2025-06-20
- 真題更新!2025年環評師技術方法真題及答案解析(考生回憶版)2025-06-20
- 2025年環境影響評價工程師考試真題及答案解析(6月14日2科目全)2025-06-19
- 單項選擇題更新!2025年環評師導則真題及答案解析2025-06-18
- 2025年環評師《環境影響評價技術導則與標準》真題及答案解析-不定項選擇題更新!2025-06-18